Trung tâm dữ liệu theo tiêu chuẩn quốc tế được tổ chức Uptime Institute (UI) chia làm 4 cấp độ từ thấp tới cao gồm: Tier I, Tier II, Tier III, Tier IV.

Để đáp ứng các tiêu chuẩn quốc tế về trung tâm dữ liệu của UI, chúng tôi đề nghị các giải pháp cho trung tâm dữ liệu như sau:
+ Đối với các thiết bị nguồn đôi:

· Nguồn cấp vào UPS lấy từ điện lưới và máy phát thông qua ATS.
· UPS có thể là UPS chạy đơn. Để tăng khả năng dự phòng và độ tin cậy cho hệ thống ta có thể lắp đặt hệ thống UPS song song.
· Thiết bị nguồn đôi được cấp từ ngõ ra của 2 UPS. Khi 1 UPS có sự cố, UPS còn lại sẽ tiếp tục cấp nguồn cho thiết bị đảm bảo hệ thống luôn duy trì hoạt động.
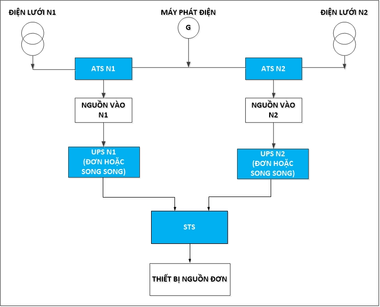
+ Đối với các thiết bị nguồn đơn:

· Nguồn cấp vào UPS lấy từ điện lưới và máy phát thông qua ATS.
· UPS có thể là UPS chạy đơn. Để tăng khả năng dự phòng và độ tin cậy cho hệ thống ta có thể lắp đặt hệ thống UPS song song.
· Thiết bị nguồn đơn được cấp từ ngõ ra của STS. STS là thiết bị chuyển mạch tự động không gián đoạn. Khi 1 UPS có sự cố, STS sẽ tự động chuyển mạch cấp điện từ UPS còn lại đảm bảo hệ thống luôn duy trì hoạt động.
Ưu điểm bộ lưu điện sử dụng trong trung tâm data center:
- Cung cấp nguồn điện liên tục, an toàn, kịp thời ngay khi có sự cố về điện lưới xảy ra bất ngờ, thời gian chuyển mạch của bộ lưu điện khi sự cố điện xảy ra = 0.
- Khả năng ổn định điện áp cho máy chủ, server giúp bảo vệ các thiết bị không bị hư hỏng, góp phần nâng cao tuổi thọ cho thiết bị.
- Khắc phục được những sự cố về nguồn điện thường xuyên xảy ra như: mất điện, xung, nhiễu, sóng hài… và bộ lưu điện cho máy chủ, server còn giúp tăng khả năng chống sét lan truyền, chống nhiễu, xung điện, …
- Có khả năng lọc sóng giúp cung cấp cho máy chủ, thiết bị điện, nguồn điện sạch nhằm tăng khả năng hoạt động hiệu quả cho hệ thống máy chủ, server.
- UPS có thời gian lưu điện từ 5 đến 7 phút đủ để người dùng có thể lưu trữ dữ liệu, tắt hệ thống máy đúng quy trình khi nguồn điện lưới xảy ra sự cố. Ngoài ra bộ lưu điên còn có thể tăng thời gian lưu điện nhờ vào hệ thống Ắc quy ngoài.

